Карточный выключатель: для чего нужен, как его выбрать и правильно подключить
В современных домах много комнат и много бытовой электротехники. Уходя из дома большую часть электрооборудования оставлять включенным невыгодно из-за пустого расхода электричества.
Приходится тратить время на обход комнат, выключая приборы и освещение. Есть устройство, способное обесточить все «лишние» электросети одним движением – выключатель картой.
В этом материале мы подробно рассмотрим принципы работы карточных выключателей, их виды и особенности монтажа.
Принципы домашнего энеросбережения
До 90-х наибольшим числом бытовой техники оснащались городские квартиры. Для загородных домов у местных энергосетей попросту не хватало мощностей – даже холодильник работал с перебоями.
Да и доступной бытовой электротехники в те годы было немного – телевизор, холодильник, стиральная машина, пылесос, стереомагнитола и радиоприемник.
Наконец, стоимость электрического киловатта в то время была низка – оставленные включенными лампа в комнате или приемник радио лишь незначительно повышали сумму оплаты электроэнергии.

Использование ключ-карты для активации и прекращения электроснабжения домовых точек питания дисциплинирует
домочадцев, способствуя наилучшему снижению энергозатрат. Оставленные включенными приборы в пустом доме — бесцельный расход средств
Сегодня ситуация иная: в каждом доме-квартире электроприборов не мало. Одно дело следить за пятью-шестью домашними потребителями электричества вроде телевизора или комнатной лампы. Совсем другое – пытаться отследить 20 и более устройств, регулярно подключаемых к электросети.
Ритм современной жизни этого не позволяет, постоянно нет времени. Но желания платить за лишние киловатты, впустую потребленные «забытыми» гаджетами – его тоже нет.
Добиться экономии домашней электроэнергии позволяют карточные выключатели. Установив картоприемник подле входной двери остается лишь вынимать карту из него каждый раз, когда в доме больше никого не остается – все лишние энерголинии будут обесточены.
Разумеется, карточное электроустановочное изделие не способно решать, какие именно внутренние энергосети дома обесточивать. Однако его необходимо правильно интегрировать в сети домового электроснабжения.
Назначение карточного выключателя
Это устройство ограничения энергоснабжения многие годы используется в гостиничных комплексах. Ключ-карта от номера вставляется в картоприемник после открытия дверного замка – в комнатах включается освещение и бытовая техника (кондиционер, телевизор и пр.).
При выходе из гостиничного номера гость должен вынуть карту из «кармана» выключателя, обесточивая второстепенные энергосистемы.

Оптимизация затрат электроэнергии побуждает отельеров оснащать данными устройствами гостевые помещения.
Современные картоприемники активного управления электропитанием также обеспечивают сохранность гостиничного имущества от персонала (например, содержимого бара)
Таким образом отель оптимизирует расходы электроэнергии. Гости должны забрать ключ-карту при выходе из номера, а значит, включенный свет в санузле или работающие телевизор с кондиционером они оставить не смогут.
Оценим масштаб экономии. К примеру, оставленная включенной на 10 часов светодиодная лампа мощностью 22 Вт израсходует 220 Вт электроэнергии. За год такая лампа израсходует впустую (в номере никого нет) 80,3 кВт.
В Москве при тарифе 5,38 рублей оставленная в течении года работающей лампа «нажжёт» 432 рубля. Внешне немного, но в отеле таких ламп десятки. А с учетом не выключенных телевизоров, кондиционеров и прочих электроприборов сумма набегает приличная.
Помимо функции обесточивания электрической подсети картоприемный выключатель можно использовать для перекрытия водоснабжения на время отсутствия домочадцев.
Нужно лишь оснастить вводы водопровода специальными (нормально закрытыми) клапанами отключения подачи воды и вывести проводную группу электропитания от них на карточное устройство.
Выгода от картоприемника в жилом доме
Для отелей оснащение номеров карточными выключателями – необходимая мера экономии энергозатрат. Но так ли необходимо схожее устройство жилому дому?

Наряду с карточными выключателями производятся энергосберегающие устройства, управляемые брелком.
Существуют контактные и брелокоприемные выключатели. Последние более удобны, поскольку выключатель одновременно служит «местом хранения» брелка с ключом
Если в квартире или коттедже менее четырех-пяти комнат (включая кухню, санузел и пр.), то разделение домовой энергосети на обязательные и второстепенные линии с обесточиванием последних в отсутствии домочадцев, в принципе, не особенно требуется.
За небольшим числом помещений проще самому уследить, чем выстраивать разделенную энергоподачу, «завязанную» на картоприемнике.
Однако современная реальность коммунальных услуг, сложившаяся во многих городах, вынуждает хозяев квартир отказываться от центрального обеспечения тепловой энергией – ставить электрические бойлеры, монтировать теплые полы с электротэнами.
Покидая дом на многие часы и оставляя системы выработки тепловой энергии в режиме активной работы, владелец даже небольшого жилья расходует деньги впустую.
Что касается жилой недвижимости площадью более 80 м2 – использование карточного выключателя в таком доме безусловно выгодно. Но вывод отключаемых домашних электролиний на выключатель-картоприемник уместен лишь в ситуациях, когда в доме подолгу не бывает домочадцев.
Например, если квартира пустует с утра (домочадцы расходятся на работу/учебу) и до вечера, или загородный коттедж, посещаемый владельцами время от времени.
Отключаемые и неотключаемые подсети электроприборов
Современный комплекс электрической проводки в жилых домах формируется несколькими самостоятельными группами, выведенными на отдельные автоматы в щитке.
Основные цели: упрощение перспективных ремонтных задач и допустимости использования кабелей различного (требуемого) сечения. Расширением этих целей послужит деление групп электропроводки на две подсети – основную (неотключаемую) и второстепенную (отключаемую).

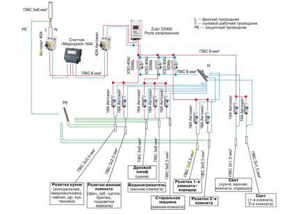
Деление потребителей тока и точек питания на группы с выводом на отдельные автоматы удобно по многим
причинам, включая возможность контроля электропитания для необязательных групп (подсетей). На изображении
представлена примерная схема формирования групп домовой электросети
Неотключаемая подсеть. В нее входят точки питания бытовых приборов, нуждающихся в постоянном энергоснабжении – холодильник, электроплита и микроволновка. Питание последним двум видам бытовой техники обычно необходимо для работы встроенных в них часов.
Также непрерывное электропитание пригодится для автоматической стиральной машины – она способна работать в режиме «отложенной стирки» без участия владельца. Возможно, в отсутствии хозяев потребуется работать компьютеру.
К примеру, для закачки объемных файлов с интернета. Группы проводки неотключаемой подсети дома выводятся на автоматы в электрощитке.
Отключаемая подсеть. В нее входят все группы осветительных приборов (основное, вспомогательное, сценарное освещение и пр.) и точки питания (розетки), к которым не подключена техника из неотключаемой подсети.
В отключаемую подсеть также вводятся группы электропроводки запитывающие бытовые приборы, работа которых не нужна в отсутствии домочадцев – например, бойлер и сплит-систему, телевизор и кухонную вытяжку, теплый пол на электротэнах и т.п.
Группы отключаемой подсети выводятся к общему выключателю – картоприемнику.
Виды выключителей-картоприемников
Имея схожий принцип работы, энергосберегающие выключатели различаются на простые и посложнее. Первые подойдут квартирам и домам сравнительно небольшой площади, вторые будут наиболее удобны в жилых комплексам с большим числом помещений, оснащенных многочисленным электротехническим оборудованием.
Если в «кармане» нет карты, то контакты выключателя замкнуты – внешнее электропитание не поступает в подсети помещений.
Вставляя карту с определенными характеристиками, пользователь замыкает контакты устройства, активируя подачу электроэнергии к точкам питания в помещениях. Обычные размеры карты для энергосберегающего выключателя: длина от 80 мм; ширина до 54 мм; толщина от 0,8 до 1,2 мм.

Схема подключения пассивного карточного выключателя к сети электропитания дома (квартиры). Отключение
электроэнергии достигается прерыванием сети через фазовую проводку
Простые выключатели (пассивные)
Включение энергоподачи в электросети, управляемой таким выключателем, может выполняться как с помощью штатной ключ-карты, так и любой другой карты схожего размера. Например, можно вставить визитку или лист перекидного календаря, чтобы включить картоприемник на подачу электроэнергии.
Такие устройства недороги и достаточно эффективны, поэтому используются во многих гостиничных и жилых комплексах.
Возможность замены оригинальной карты на картонный фрагмент такой же формы упрощает задачи размножения карточного ключа в случае потери штатных образцов или потребности в их большем числе (для уборщицы, например).
Улучшенные выключатели (активные)
Ключ-карта для таких устройств содержит чип, активирующий выключатели только определенного стандарта – Temic, Emmarin, Mifare и др.
Будучи полноценным элементом комплекса СКУД с возможностью интеграции в онлайн систему контроля доступа в жилые помещения, активный картоприемник не воспримет поддельную карту (например, из картона) как действительный ключ.

Обладая способностью распознавания приоритета карты, активный карточный выключатель управляет сетью с
более сложной организацией. Однако подключаемые к картоприемнику подсети следует правильно выстраивать — с расчетом на перспективное использование хозяевами и обслуживающим персоналом
Интеллектуальные выключатели (смарт-устройства)
Комплектуются ключ-картами, способными не только определять принадлежность ключа данной системе, но и распознавать диапазон его возможностей. Т.е. активация питания во всей подсети происходит только по карте владельца дома, вложенной в картоприемник.
Если в смарт-картоприемник вставлена карта персонала уборки, то включится энергоснабжение строго определенных сетевых групп. По карте уборщицы активируется электропитание освещения и нескольких розеток, необходимых для подключения пылесоса, но, к примеру, ванна-джакузи и телевизор останутся обесточенными.
Отметим, что за исключением ключ-карт владельцев дома все прочие карты для интеллектуального картоприемника корректного программирования (необходимо устройство-программатор) с заданием ограничений для каждой из них. Разумеется, картоприемный блок также нуждается в программируемом внесении сценариев доступа к сетевому питанию по каждой ключ-карте.
Особенности установки картоприемных выключателей
Оптимально, если предназначенные для управления электропитания бытовых подсетей карточные устройства будут рассчитаны на напряжение 220В и 30А силу тока. Это позволит выключателям безопасно выполнять коммутацию тока сетевой группы, к которой подключаются наиболее энергоемкие бытовые приборы.
При меньших рабочих характеристиках, но при потребности управления сетевыми группами с многочисленными энергопотребителями нагрузка на энергосберегающий выключатель окажется слишком высокой.
Например, среди бытовых приборов, развивающих повышенную нагрузку на электросеть, можно выделить стиральную машину, сплит-систему и электрочайник. Поэтому модели картоприемных коммутаторов, рассчитанные на ток силой менее 30А, следует оборудовать дополнительным пускателем.

Установку картоприемника важно выполнять более ответственно, чем клавишных выключателей. Особое внимание уделяется порядку подключения проводки к контактам. На изображении — выключатель, сборка которого рассмотрена ниже
Установочная конструкция картоприемника образована двумя основными элементами – основным корпусом (механизмом) устройства и монтажной рамкой. Корпус основного механизма картоприемных устройств некоторых марок комплектуется съемной декоративной вставкой.
Рассмотрим порядок монтажа карточного выключателя на примере модели Schneider Electric:
- подцепив отверткой декоративную вставку на корпусе механизма, снять ее. Вывинтить два крепежных винта;
- демонтировать рамку и крышку;
- закрепить провода электролинии, вставив их зачищенными от оплетки концами в соответствующие схеме контактные зажимы, подтянуть винтами;
- вставить корпус в полость монтажной коробки. В зависимости от используемого типа монтажной коробки либо затянуть двумя винтами распорные лапки, либо ввинтить два самореза;
- поставить рамку. Выставить крышку, смещая ее по рамке сверху-вниз до сцепления выступов-фиксаторов;
- закрутить два винта, поставить декоративную накладку.
Установка карточного устройства ведется в пластиковые монтажные коробки, рассчитанные под распор лапками (ГОСТ 8594-80) или под крепление винтами самонарезающими. В любом случае закручивание винтов осуществлять поочередно и постепенно.
Карточный энергосберегающий выключатель в жилом доме
В быту наиболее удобно использовать картоприемное устройство пассивного типа: не требует программирования; идентичные карты; допустимо применение самодельных карт (например, картонных) подходящего размера.
Как вариант, можно не забирать карту с собой – положить или повесить ее рядом с выключателем, тогда ключ-карта не потеряется и не будет забыта где-то вне дома.

Локальная электросеть под управлением карточного выключателя должна содержать автоматические выключатели, контролирующие работу сетевых групп. Принцип интеграции автоматов-выключателей показан на изображении
Для активных устройств и смарт-выключателей понадобится четкое распределение ключ-карт по уровню доступа: основные (активирующие все энергетические подсистемы) карты – для хозяев дома; ограниченные (активирующие некоторые точки электропитания) карты – для обслуживающего персонала (уборщицы, садовники и пр.).
Каждая активная карточка проходит программирование в специальном приборе под уровень доступа, затем маркируется для визуального распознавания.
Следует учесть, что однажды хозяин позабудет свою активную ключ-карту вне дома, а иного способа запустить электроснабжение жилья попросту нет. Поэтому кроме карт основного доступа, носимых домочадцами с собой, в доме необходимо держать одну-две копии запрограммированных карт в качестве запасных.
Выводы и полезное видео по теме
После извлечения карты из «кармана» выключателя обесточивание домашних подсетей произойдет через 30 секунд:
Мастер объясняет, как правильно подключить карточное устройство пассивного типа к обслуживаемой подсети:
Управляемый картой выключатель наряду с экономией электроэнергии позволит одним движением включать свет во всем доме, что удобно. Ведь в сумерках вечера отыскать клавишу выключателя в очередной комнате бывает трудно. Картоприемник – простое устройство, а пользы в нем много.
Хотите задать вопрос по теме статьи, нашли недочеты в материале или есть ценные сведения которыми вы можете поделиться с нашими читателями? Оставляйте, пожалуйста, комментарии в расположенном ниже блоке.
Источник: sovet-ingenera.com